聯系我們
地 址:常州市天寧區鄭陸鎮工業園
聯系人:查先生
手 機:13656114399
電 話:13912334959
網 址:www.gshappy.com.cn
骨頭蛋白噴霧干燥機
一、 工程概述:??
骨頭蛋白是骨頭中提取成分,骨頭蛋白質種類繁多,功能各異。國內骨頭蛋白產業正處于一個迅速發展階段,動物蛋白作為飼料添加劑廣泛應用于飼料生產,而應用于食品中仍處在較低水平。骨頭中含豐富的蛋白質,素有“液體肉”之美稱,骨頭深加工項目具有廣闊…
詳細說明
一、 工程概述:
??
骨頭蛋白是骨頭中提取成分,骨頭蛋白質種類繁多,功能各異。國內骨頭蛋白產業正處于一個迅速發展階段,動物蛋白作為飼料添加劑廣泛應用于飼料生產,而應用于食品中仍處在較低水平。骨頭中含豐富的蛋白質,素有“液體肉”之美稱,骨頭深加工項目具有廣闊前景。骨頭蛋白粉產品近年向食品級延伸有著樂觀的市場前景。
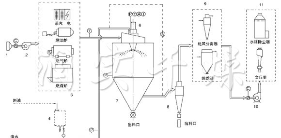
二、 設備描述:
??
該生產線由供料系統、介質循環系統、空氣加熱凈化系統、干燥塔系統、收料系統、控制系統等多個系統整合而成。主塔系統集中了目前噴霧干燥工程的所有尖端技術,噴干機組的收料系統由一級旋風分離器+布袋除塵器組合形成。一級旋風采用高氣量高效率旋風進行收集,其收粉率能達到96%左右分,而布袋除塵器是針對蛋白粉類除塵專門設計的優化設備,能使物料與風進行完全分離并沉降,布袋為拒水防油防靜電布袋,過濾目數可達500目以上。
上一頁:沒有上一篇
下一頁:沒有下一篇



